- SKA水環真空泵及壓縮機
- SKA(2BV)系列水環真空泵
- SKA水環壓縮機組
- JSKA(JDL)水環泵成套裝置
- 發電系統新型節能真空機組
- 2SAT\2STC\SKC系列真空泵
- LY\2LY系列氯氣液環壓縮機
- SY\2SY系列水環壓縮機
- 2LYG\LYD氯氣液環壓縮機
- 2SK系列兩級水環真空泵
- SK系列水環式真空泵及壓縮機
- 耐腐蝕(鈦泵)水環真空泵及壓縮機
- SKA\SK水環真空泵
- SZB水環真空泵及壓縮機
- SKB水環真空泵及壓縮機
- 2SK-P1真空機組
- SZ水環真空泵及壓縮機
- WL\WLW系列立式往復真空泵
- W\WY系列往復式真空泵
- 2X系列旋片式真空泵
- X系列單級旋片式真空泵
- 羅茨真空泵
- 干式螺桿真空泵及機組
- ZGP系列耙式真空干燥機
- GZS系列雙錐真空干燥機
- JZJ2B羅茨液環真空機組
- JZJW羅茨往復真空機組
- JZJD羅茨干泵機組
- JZJ2S系列羅茨—水環機組
- JZJX系列羅茨—旋片機組
- JZJP系列羅茨-水噴射泵真空機組
- ZF系列真空發生裝置
- 小型耙式真空干燥溶劑回收系統

淄博真空設備廠有限公司
地址:山東省淄博市博山區經濟開發區西外環路296號
銷售電話:0533-4182962 4159140
銷售公司傳真:0533-4183391 7876989
淄博雙山真空機械工程有限公司(原應用分公司):0533-4650617
機械工程傳真:0533-4653227 7876936 山東亞威機器有限公司(原干泵事業部):電話:0533-4159101 7876958 傳真:0533-4910776 7876959
公司總機:0533-4181008 0533-7876900
公司郵箱:czssv@czssv.com
- 產品概述
- 公司介紹
- 聯系我們
- 資料下載
一、背景
目前國內大型發電機組配套的凝汽器抽真空設備多采用水環式真空泵,在真空系統設計選型時,主要以滿足快速啟動和最大允許泄漏量為選型依據,因此存在著凝汽器維持真空階段,配置功率過高的問題。
在低真空范圍內運行時,水環式真空泵的突出優點在于其高效率的抽送空氣的能力,但水環真空泵的性能要受制于工作水溫度的影響,真空泵可達到的最大真空度取決于密封工作水溫度對應的氣化壓力。因此當夏季工況工作水溫度較高時,工作水的氣化加劇了水環真空泵抽氣能力的下降,造成凝汽器真空度偏低、汽輪機效率降低,同時水環真空泵長期在極限真空運行,不僅效率低、功耗高,同時還存在泵內氣蝕加劇的現象產生,嚴重影響了水環真空泵的使用壽命。因此采用節能技術對凝汽器抽真空系統進行改造是非常必要的。
羅茨-水環真空機組是一種高效真空機組,廣泛應用于化工、醫藥等行業的真空蒸餾、真空蒸發、脫水結晶等工藝流程中,但電廠凝汽器抽真空系統一直采用傳統的單一水環真空泵的運行模式。近年來,隨著國家對節能環保認知程度的不斷深入,高效、節能、挖潛已成為各大電廠關注的管理重點,采用水環式抽真空系統加羅茨-水環高效真空機組的雙系統模式逐漸開始大量應用,并取得了較好的節能效果。
具體的思路為,不改變原裝置中的水環式抽真空系統的設備及功能,在抽真空主管道上并接一套羅茨—水環高效真空機組。在機組啟動建立真空期間,首先由原裝置水環式抽真空系統進行快速預抽,以達到啟動真空,在正常運行保持真空階段,使用羅茨—水環高效真空機組進行維持真空。
二、改造的必要性
以2*300MW超臨界供熱凝汽式機組為例,采用2組雙抽供熱式汽輪機組,每組配置2套SKA(2BE1)353-590單級水環真空機組,一開一備,單級抽速為36.5~89m3/min,電機功率為160kW,機組正常運行時的電機電流值為240A,運行功率為115kW。
改造后,正常運行階段,羅茨水環高效真空機組在冬季工況的運行功率為27kW,夏季工況的運行功率為33kW,按真空機組年運行8000h計算,改造后可節省電量約為70萬kW.h,按每度電0.7元計算,年節電效益約為49萬元。除此之外還有如下優點:
1)采用羅茨水環高效真空機組后,可避免水環泵夏季工況時出現的抽氣能力嚴重下降的問題,凝汽系統夏季工況的凝汽器真空能得到提高,從而優化汽輪機做功效率,系統運行平穩,提升發電效率。
2)采用羅茨水環高效真空機組后,減少了原水環真空系統的工作時間,提高了其使用壽命,降低了其維護保養費用。
三、改造方案
1、實施方案
不改變原水環式抽真空系統的設備及功能,在抽真空主管道上并接一套羅茨—水環高效真空機組。
建立真空階段時,使用原水環真空機組快速抽吸達到啟動真空。
正常運行維持真空階段時,使用羅茨—水環高效真空機組進行真空維持。
2、機組配置
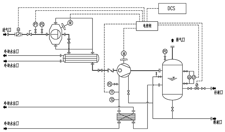
羅茨—水環真空機組主要配置為:羅茨真空泵、SKA(2BE1)水環真空泵、級間冷凝器、工作水換熱器、氣水分離器,以及必要的儀器儀表、管路、閥門、機架等。
羅茨—水環高效真空機組工藝流程見下圖所示:
3、機組安裝
在原抽真空管線上并接出口,聯接羅茨—水環高效真空機組。
4、電氣控制
電廠可根據自身設備規范和實際需求,采用PLC或DCS實現羅茨—水環真空機組的啟停及切換控制。
全國服務熱線:0533-4182962 4159140 傳真:0533-4180391 郵箱:czssv@czssv.com
地址:山東省淄博市博山區經濟開發區西外環路296號
主營業務:
本網站刊登的產品各種信息、圖片和資料均為雙山真空版權所有,未經授權禁止下載使用










